Product Summary
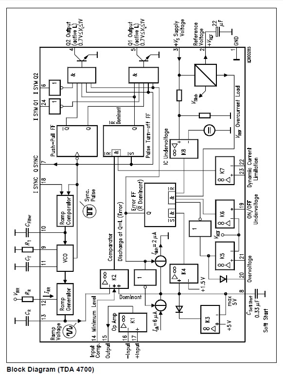
The TDA4718A is a control IC for single-ended and push-pull switched-mode power scznupplies (SMPS). The versatile SMPS control IC comprises digital and analog functions which is required to design highquality flyback, single-ended and push-pull converters in normal, half-bridge and full-bridge configurations. The component can also be used in single-ended voltage multipliers and speed-controlled motors. Malfunctions in electrical operation are recognized by the integrated operational amplifiers, which activate protective functions.
Parametrics
TDA4718A absolute maximum ratings: (1)Output K5 VQ K5: – 0.3~33 V; (2)Input op amp TDA 4700; A VI Op Amp: – 0.3 33 V; (3)Output op amp TDA 4700; A VQ Op Amp: – 0.3 VS – 1, max.7V; (4)Reference voltage VREF: – 0.3 VREF V; (5)Input Csoft start VI soft start: – 0.3 7 V; (6)Junction temperature Tj: 150℃; (7)Storage temperatureTstg: – 55~125℃.
Features
TDA4718A features: (1)Feed-forward contro(line hum suppression); (2)Symmetry inputs for push-pulconverter(TDA 4700); (3)Push-puloutputs; (4)Dynamic output current limitation; (5)Overvoltage protection; (6)Undervoltage protection; (7)Soft start; (8)Double pulse suppression.
Diagrams

![]() |
![]() TDA4010 |
![]() Other |
![]() |
![]() Data Sheet |
![]() Negotiable |
|
||||
![]() |
![]() TDA4050-B |
![]() Other |
![]() |
![]() Data Sheet |
![]() Negotiable |
|
||||
![]() |
![]() TDA4092 |
![]() Other |
![]() |
![]() Data Sheet |
![]() Negotiable |
|
||||
![]() |
![]() TDA4173 |
![]() Other |
![]() |
![]() Data Sheet |
![]() Negotiable |
|
||||
![]() |
![]() TDA4200-3 |
![]() Other |
![]() |
![]() Data Sheet |
![]() Negotiable |
|
||||
![]() |
![]() TDA4210-3 |
![]() Other |
![]() |
![]() Data Sheet |
![]() Negotiable |
|
||||
(China (Mainland))








